真空開關真空度測試儀的儀器測試原理
電力試驗設備有很多種類,開關類是其中重要的一種,了解它們的儀器測試原理,能很好了解一款產品。下面合眾電氣技術工程師介紹,真空開關真空度測試儀的儀器測試原理。
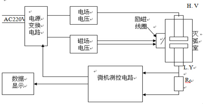
將滅弧室兩觸頭拉開一定的開距,施加脈沖高壓;將滅弧室置于螺旋線圈內或將新型電磁線圈置于滅弧室外側,向線圈施加磁場電壓,從而在滅弧室內產生與高壓同步的脈沖磁場。這樣在脈沖磁場和強電場的作用下,滅弧室中的電子作螺旋運動,并與殘余氣體分子發生碰撞電離,所產生的離子電流與殘余氣體的密度(即真空度值)成比例關系。對于不同型號的真空管(管型),由于其結構不同,在同等觸頭開距、同等真空度、同等電場與磁場的條件下,離子電流的大小也不相同。通過實驗可以標定各種管型的真空度與離子電源間的對應關系曲線。當測知離子電流后,就可以通過查詢該管型的離子電流-真空度曲線而獲得該管型的真空度。測試電路示意圖如圖1所示。
圖1 滅弧室真空度磁控度放電法測試電路
在常規磁控放電法測試滅弧室的真空度時,為了提高測試靈敏度,需從斷路器上卸下滅弧室,并置于螺旋管線圈內。這樣一來,滅弧室重新裝回斷路器裝置上時需要重新調整機械參數,工作量很大且需專業人士。使用新型磁線圈可以從側面包圍滅弧室,這樣就不必拆卸滅弧室。同時采用單片微機(單片微型計算機)進行同步控制與數據采集處理,提高了滅弧室真空度的現場測試靈敏度。
本章是真空開關真空度測試儀的儀器測試原理,您需要電力絕緣測試設備或開關類檢測設備,都可以聯系合眾電氣客服,我們會安排專業的產品經理和您聯系。
將滅弧室兩觸頭拉開一定的開距,施加脈沖高壓;將滅弧室置于螺旋線圈內或將新型電磁線圈置于滅弧室外側,向線圈施加磁場電壓,從而在滅弧室內產生與高壓同步的脈沖磁場。這樣在脈沖磁場和強電場的作用下,滅弧室中的電子作螺旋運動,并與殘余氣體分子發生碰撞電離,所產生的離子電流與殘余氣體的密度(即真空度值)成比例關系。對于不同型號的真空管(管型),由于其結構不同,在同等觸頭開距、同等真空度、同等電場與磁場的條件下,離子電流的大小也不相同。通過實驗可以標定各種管型的真空度與離子電源間的對應關系曲線。當測知離子電流后,就可以通過查詢該管型的離子電流-真空度曲線而獲得該管型的真空度。測試電路示意圖如圖1所示。

在常規磁控放電法測試滅弧室的真空度時,為了提高測試靈敏度,需從斷路器上卸下滅弧室,并置于螺旋管線圈內。這樣一來,滅弧室重新裝回斷路器裝置上時需要重新調整機械參數,工作量很大且需專業人士。使用新型磁線圈可以從側面包圍滅弧室,這樣就不必拆卸滅弧室。同時采用單片微機(單片微型計算機)進行同步控制與數據采集處理,提高了滅弧室真空度的現場測試靈敏度。
本章是真空開關真空度測試儀的儀器測試原理,您需要電力絕緣測試設備或開關類檢測設備,都可以聯系合眾電氣客服,我們會安排專業的產品經理和您聯系。
- 上一篇: 真空開關真空度測試儀儀器面扳及連線說明
- 下一篇: 微機繼電保護測試儀外接PC機操作說明